【導讀】PCB是電子產品最基本的部件,也是絕大部分電子元器件的載體。當一個產品的PCB設計完成后,可以說其核心電路的騷擾和抗擾特性就基本已經確定下來了,要想再提高其電磁兼容特性,就只能通過接口電路的濾波和外殼的屏蔽來“圍追堵截”,這樣不但大大增加了產品的后續成本,也增加了產品的復雜程度,降低了產品的可靠性,因此工程師要掌握一些PCB Layout技巧,規避一些常犯的錯誤。
PCB是電子產品最基本的部件,也是絕大部分電子元器件的載體。當一個產品的PCB設計完成后,可以說其核心電路的騷擾和抗擾特性就基本已經確定下來了,要想再提高其電磁兼容特性,就只能通過接口電路的濾波和外殼的屏蔽來“圍追堵截”,這樣不但大大增加了產品的后續成本,也增加了產品的復雜程度,降低了產品的可靠性,因此工程師要掌握一些PCB Layout技巧,規避一些常犯的錯誤。本文列舉了一些常見的Layout錯誤,希望對廣大工程師有借鑒作用。
一. PCB的EMC布局的核心原則
PCB的EMC布局的核心原則就是從空間上避免不同器件之間的相互干擾。
1.功能區域劃分
(1)按速度區域劃分

當線路板上同時存在高、中、低速電路時,應該遵從上圖中的布局原則,避免高頻電路噪聲通過接口向外輻射。
(2)按功能區域劃分

多種模塊電路在同一PCB上放置時,數字電路與模擬電路、高速與低速電路分開布局。避免數字電路、模擬電路、高速電路以及低速電路之間的互相干擾。
2.PCB布局設計時,應充分遵守沿信號流向直線放置的設計原則,盡量避免來回環繞。

3.對于特殊元件的位置時要遵守以下原則:
盡可能縮短高頻元器件之間的連線,設法減少它們的分布參數和相互間的電磁干擾。易受干擾的元器件不能相互挨得太近,輸入和輸出元件應盡量遠離。
某些元器件或導線之間可能有較高的電位差,應加大它們之間的距離,以免放電引出意外短路。帶高電壓的元器件應盡量布置在調試時手不易觸及的地方。
重量超過15g的元器件,應當用支架加以固定,然后焊接。那些又大又重、發熱量多的元器件,不宜裝在印制板上,而應裝在整機的機箱底板上,且應考慮散熱問題。熱敏元件應遠離發熱元件。
對于電位器、可調電感線圈、可變電容器、微動開關等可調元件的布局應考慮整機的結構要求。若是機內調節,應放在印制板上方便調節的地方;若是機外調節,其位置要與調節旋鈕在機箱面板上的位置相適應。
應留出印制板定位孔及固定支架所占用的位置。
二. 常見錯誤舉例
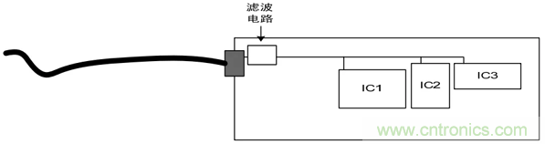
常見錯誤1:晶振出現在單板接口連接器1000mil以內。

問題分析:
晶體、晶振、繼電器、開關電源等強輻射器件出現在單板接口連接器1000mil以內,干擾會直接向外輻射或在外出電纜上耦合出電流來向外輻射。
解決辦法:
(1)晶振遠離接口連接器1000mil以外。;
(2)接口增加濾波電路,濾除高頻干擾信號。
常見錯誤2:線路板電源輸入口的濾波電路(共模電感)沒有靠近接口放置。

問題分析:
線路板電源輸入口的濾波電路遠離近接口放置,可能導致已經經過了濾波的線路被再次耦合。

解決辦法:

共模電感靠近電源端口放置,同時注意地的隔離,如下圖。

常見錯誤3:器件擺放位置不合理。

問題分析:
TVS靜電抑制器不能起到應有的保護作用,主要是由于PCB中器件布局不合理造成,信號線在沒經過TVS前通過過孔直接連接到MCU。
解決辦法:
改變TVS和過孔位置,把TVS并聯在管腳和MCU之間PCB走線 上。
總結:
TVS等保護器件在PCB布局時,應靠近接口放置,并且保護器件應該位于被保護器件與端口之間,信號先經過保護器件,再由保護器件引向被保護器件。
三. PCB整體布局總結
高速、中速、低速電路要分開;
強電流、高電壓、強輻射元器件遠離弱電流、低電壓、敏感元器件;
模擬、數字、電源、保護電路要分開;
多層板設計,有單獨的電源和地平面;
對熱敏感的元件(含液態介質電容、晶振)盡量遠離大功率的元器件、散熱器等熱源。
希望通過此文的簡單介紹,能幫助大家加深對PCB布局設計的理解,提前做好PCB的優化設計,一勞永逸。



