【導讀】保險絲,又被稱為“熔斷器”,是一種人們非常熟悉的電子元器件,即使是電子設計“小白”,也知道如果某個電器不工作了,要先檢查一下保險絲是否安好。
保險絲,又被稱為“熔斷器”,是一種人們非常熟悉的電子元器件,即使是電子設計“小白”,也知道如果某個電器不工作了,要先檢查一下保險絲是否安好。它的原理是當通過保險絲的電流超過規定值時,其本身產生的熱量會將構成保險絲的金屬熔斷,切斷電路,為后面的電路或人身安全提供保護,是一種應用非常廣泛的過流保護元器件。
可現實中往往越是熟悉的,越容易被忽視,因此保險絲的身影常常是在“聚光燈”之外。不過今天我們秉承“發現電子元器件新物種”的好奇心,為大家尋找到了一款“不一樣”的保險絲,它顛覆了我們對于傳統保險絲的認知,在3.00×3.00mm的小身材中融聚了諸多“想不到”……這就是Toshiba新近推出的TCKE8xx系列電子熔斷器IC(eFuse IC)。這款器件究竟有何與眾不同之處,且聽我們慢慢道來。

圖1:TCKE8xx系列eFuse IC(圖源:Toshiba)
不一樣的熔斷器
先從工作原理上來講。傳統的熔斷器——比如玻璃管熔斷器和芯片熔斷器等——其工作機理是通過自身物理上的不可逆的變化(熔化)來切斷電路。這類熔斷器的缺點很明顯:分斷電流不確定,熔斷時間慢,熔斷器每次工作——即被電流破壞——后都需要進行更換。
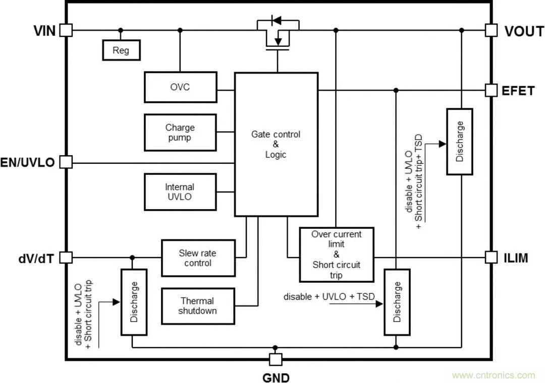
而所謂電子熔斷器eFuse IC,它的工作機理與傳統熔斷器不同——當電流過大時,eFuse IC是通過關閉內置MOSFET來切斷電流路徑,起到保護的作用。這個過程中,器件內部并沒有不可逆的物理損壞,這也就意味著在每次分斷電路工作后,它還可以經過重置來重復使用,而無需更換,從而有效降低系統維護時間和成本。此外,這種工作機理讓eFuse IC在過流檢測精度以及“熔斷”時間上,也都超過了傳統物理熔斷器的表現。這可以說是eFuse IC帶給我們的第一個“想不到”。

圖2:TCKE8xx系列eFuse IC系統框圖(圖源:Toshiba)
第二個“想不到”的地方是,除了傳統意義上的“熔斷”保護,eFuse IC還提供了其他一系列電路保護功能,它們包括:
提供電流鉗位和電壓鉗位模式,通過將電流和電壓鉗制在額定值上,既能防止發生過流和過壓,保護電路,又能維持電路的供電。
提供過熱保護和短路保護功能,在發生嚴重過熱或意外短路現象時,能立即切斷電源,起到保護電路的作用。
通過與外部的MOSFET配合使用,eFuse IC還可提供反向電流阻斷功能。
可調節浪涌電流壓擺率,有效防止浪涌電流沖擊。
上述這些功能意味著,與使用分立式元器件件的傳統電路保護方案相比,使用高集成度的eFuse IC能避免復雜的線路設計,僅用較少數量的元器件件和較小占板面積,即可實現更豐富的電路保護功能。同時,產品符合IEC/UL 62368-1和UL 2367等國際安全標準規定的要求。
eFuse IC的上述特性,使其特別適合于各種需要高密度電路板設計的便攜式應用,如工業應用、家用電器、辦公自動化設備和電池供電物聯網傳感器設備等。
eFuse IC電子熔斷器特性
過流限制精度:±11% @Ta=-40至+85℃,ILIM=4.38A
超高速短路保護:tFastOffDly=150ns(典型值)@Ta=-40至+85℃
高輸出電流:IOUT=0至5.0A
薄型緊湊封裝:3.00×3.00mm(典型值),t=0.75mm(最大值)

圖3:eFuse IC豐富的電路保護特性與典型應用(圖源:Toshiba)
eFuse IC特性詳解
大家可能會好奇,上述如此豐富的電路保護功能,是如何在一個緊湊的IC中實現的?我們下面做詳細地說明。
1. 快速短路保護
短路保護功能是為了防止電源線或負載因某些錯誤而發生短路時電流過大。由于TCKE8xx系列eFuse IC采用了超高速短路保護技術,在短路發生后,當輸出電流達到過電流極限(ILIMIT)的1.6倍時(也稱為“快速跳閘”或“短路跳閘”),將被判斷為短路,電流會在150ns(典型值)內下降至接近零。圖4中顯示了當eFuse IC以12V電源供電,突發短路情況時理想狀態下的仿真波形。這一特性對于確保電子線路和設備的可靠性和穩健性非常必要。

圖4:eFuse IC快速短路保護特性(圖源:Toshiba)
2. 高精度過電流保護
eFuse IC的過電流保護功能是指當輸出電流因負載異常或短路而突然增加時,將輸出電流保持在不超過過電流上限值(ILIMIT)的功能,也將輸出電壓控制在后級集成電路的擊穿電壓范圍內,這樣可以防止系統瞬時斷電,同時保護設備不會因為發熱而老化或損壞。eFuse IC不僅可以在很寬的溫度范圍內提供高精度過流鉗位(如圖5),還可以通過改變外部電阻對過電流保護功能進行設置,并可以通過雙過電流保護功能實現強有力的保護,給設計帶來了很大的靈活性。

圖5:eFuse IC高精度過流保護特性(圖源:Toshiba)
3. 高精度過電壓鉗位功能
除了過流鉗位,eFuse IC還提供高精度電壓鉗位功能,將輸出電壓限制在規定輸出電壓范圍內,防止向后續級IC施加過大電壓。以圖6中的TCKE805為例,即使輸入電壓增加,輸出電壓也會被抑制,不會超過大約6.0V(典型值)。因此,即使輸入電壓瞬間變大,電壓鉗位功能也能將輸出電壓保持在后級IC的耐受電壓范圍內。

圖6:eFuse IC高精度過壓保護特性(圖源:Toshiba)
4. 抑制浪涌電流的功能
當輸出端接通時,充電電流流過輸出電容器,輸出電容越大,輸入電壓越高,浪涌電流也會越大。如果該電流過大,過電流保護電路可能會出現故障,使其無法啟動,或致使輸出電壓會過高。eFuse IC可以用較小的外部電容來調節輸出電壓的壓擺率,從而簡化抑制浪涌電流的電路設計。

圖7:eFuse IC抑制浪涌電流特性(圖源:Toshiba)
5. 熱關斷功能和恢復工作
當eFuse IC中的過電流或過電壓狀況持續很長時間,使得IC溫度超過設定溫度,將觸發熱關斷功能,關閉輸出以防止器件損壞。當eFuse IC內部溫度下降時,器件可以恢復工作。eFuse IC在不同的型號中提供自動重試(Auto-Retry)和鎖存型(Latch)兩種恢復工作類型,讓用戶根據實際設計需要進行選擇:
自動重試恢復型(TCKE805NA):會在溫度下降時自動恢復線路。
鎖存型(TCKE805NL):通過外部信號進行恢復。

圖8:eFuse IC熱關斷功能和恢復工作(圖源:Toshiba)
6. 反向電流阻斷功能
反向電流阻斷功能是防止電流從輸出端流向輸入端的功能,例如當輸出電壓高于輸入電壓時。eFuse IC TCKE8xx本身內置了N溝道MOSFET,如果與另一個外置的N溝道MOSFET連接配合使用,并且柵極電壓由EFET端子提供,當輸入電壓為0V(eFuse IC關閉)且輸出端子側的電壓較高時,可以防止反向電流流動,起到阻斷反向電流的作用。

圖9:eFuse IC反向電流阻斷功能(圖源:Toshiba)
7. IEC 62368-1安全標準認證
最后值得一提的是,eFuse IC獲得了針對消費類和電信設備安全的國際標準IEC62368-1的認證,這讓開發者在使用eFuse IC時,無需對后級電路中的IC(如圖10中的PMIC和MCU)進行單一故障測試,能夠幫助用戶在設備量產的啟動階段,便捷地獲得相關安全標準認證,并在設備使用中通過更換傳統熔斷器降低維護成本。

圖10:eFuse IC通過IEC 62368-1安全標準認證(圖源:Toshiba)
參考方案
當然,作為一個IC,eFuse IC不能像傳統的熔斷器那樣,直接接插在電源線上,而是要與外圍的電子元器件共同組成一個電路保護系統,再與需要保護的電路相連。為了開發者能夠快速上手體驗eFuse IC的強大功能,Toshiba提供了一個完整的參考設計(如圖11)。

圖11:eFuse IC參考設計(圖源:Toshiba)
該參考設計的核心是eFuse IC系列中的TCKE805NA/NL,其旁邊的另一顆器件是Toshiba的SSM6K513NU N溝道MOSFET,與eFuse IC搭配使用,實現反向電流阻斷功能。Toshiba還提供了該參考設計完整的電路圖文件、BOM清單,以及其他技術文檔,方便用戶對器件的評估和應用開發。

圖12:eFuse IC參考設計應用框圖(圖源:Toshiba)
熔斷器(保險絲)這個元器件,看上去不起眼,原理也不復雜,似乎給元器件廠商進一步發揮的空間有限,但在eFuse IC身上我們卻見識到了什么才是顛覆傳統的創新設計,它以一種全新的設計思路,為我們習以為常的保險絲賦予了新的內涵,讓人不由得贊嘆:“原來保險絲,還可以這么設計……”
免責聲明:本文為轉載文章,轉載此文目的在于傳遞更多信息,版權歸原作者所有。本文所用視頻、圖片、文字如涉及作品版權問題,請聯系小編進行處理。






