[導讀] 由于熱電偶的特異性,其被用于廣泛的測量溫度,但是由于熱電偶的熱結和冷結的存在,使得使用者必須準確的方法去測量熱電偶的差分電壓和誤差電壓。也就是冷結補償法。下面我們詳細的介紹這種方法
。電路功能與優勢
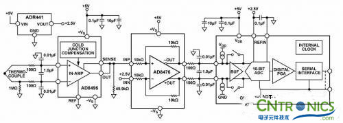
圖1所示電路是一款完整的熱電偶信號調理電路,帶有冷結補償功能并后接一個16位∑-△型模數轉換器(ADC)。 AD8495熱電偶放大器為測量K型熱電偶溫度提供了一種簡單的低成本解決方案,且包含冷結補償功能。
AD8495中的固定增益儀表放大器可放大熱電偶的小電壓,以提供5 mV/°C輸出。該放大器具有高共模抑制性能,能夠抑制熱電偶的長引線可能會拾取的共模噪聲。如需額外保護,該放大器的高阻抗輸入端允許輕松添加額外的濾波措施。
AD8476差分放大器提供正確的信號電平和共模電壓,以驅動 AD7790 16位Σ-Δ 型ADC。
該電路為熱電偶信號調理和高分辨率模數轉換提供了一種緊湊的低成本解決方案。

圖1. 集成冷結補償的K型熱電偶測量系統(原理示意圖:未顯示所有連接)
電路描述
熱電偶是一種廣泛用于溫度測量的簡單元件。它由兩種異質金屬的連接結組成。這些金屬在一端相連,形成測量結,也稱為熱結。熱電偶的另一端連接到與測量 電子裝置相連的金屬線。這種連接形成了第二個結——基準結,也稱為冷結。為了得出測量結的溫度(TMJ),用戶必須知道熱電偶所產生的差分電壓。用戶還必 須知道基準結溫(TRJ)所產生的誤差電壓。補償基準結溫誤差電壓稱為冷結補償。為使輸出電壓精確地代表熱結測量結果,電子裝置必須補償基準(冷)結溫的 任何變化。
該電路使用 AD8495熱電偶放大器,并采用單個5 V電源供電。AD8495的輸出電壓針對5 mV/°C校準。采用5 V單電源時,輸出在大約75 mV和4.75 V之間保持線性,對應于15°C至950°C的溫度范圍。AD8495的輸出驅動 AD8476 單位增益差分放大器的同相輸入端,該放大器則將單端輸入轉換為差分輸出,用于驅動 AD7790 16位Σ-Δ 型ADC。
AD8495輸入端之前的低通差分和共模濾波器可消除RF信號,如果任由其到達AD8495,它可能會被整流,表現為溫度波動。兩個100Ω電阻和一 個 1μF電容構成一個截止頻率為800Hz的差分濾波器。兩個0.01nF電容構成一個截止頻率為160 kHz的共模濾波器。AD8476差分放大器的輸出端在信號施加于AD7790 ADC之前使用了一個類似的濾波器。
AD8495輸入可保護器件不受最高超出對側供電軌25 V的輸入電壓偏移的影響。例如,在該電路中,正供電軌為5 V而負供電軌接地時,器件可以安全地承受-20 V至+25 V的輸入電壓。基準引腳和檢測引腳處的電壓不得超出供電軌0.3 V以上。此特性對存在電源時序控制問題的應用特別重要,這類問題可導致信號源在施加放大器電源之前活動。
該系統的理論分辨率可根據AD8495的帶寬、電壓噪聲密度和增益來計算得出。峰峰值(無噪聲碼)分辨率(單位為位)為:


AD8476是一款功耗極低的全差分精密放大器,集成了用于單位增益的薄膜激光調整型10kΩ增益電阻。它是此類應用的理想之選,因為它能夠防止在AD8495上施加相對較高的阻抗負載。
AD7790是一款適合低頻測量應用的低功耗、完整模擬前端,內置一個低噪聲16位∑-△ADC,其中有一個可配置為緩沖或無緩沖模式的差分輸入端。
[page]
測試結果
衡量該電路性能的一個重要指標是線性誤差量。在-25°C至+400°C范圍內,AD8495的輸出精度在2°C以內。在此范圍以內或以外工作時,要 實現更高的精度,必須在軟件中實施一種線性校正算法。CN-0271評估軟件使用NIST熱電電壓查找表來確保15°C至950°C范圍內輸出誤差在 1°C以內。
圖2將AD8495與CN-0271系統的性能進行了比較,并顯示了對ADC輸出進行線性化校正后的結果。有關如何在軟件中實施此算法的詳情,請參見 AN-1087 應用筆記使用AD8494/AD8495/AD8496/AD8497時的熱電偶線性化。

圖2. AD8495輸出誤差、CN-0271電路總誤差圖2. AD8495輸出誤差、
CN-0271電路總誤差以及熱電偶非線性校正后的CN-0271電路總誤差
系統的噪聲性能對電路的精度也很重要。圖3顯示了1,000個測量樣本的直方圖。該數據是利用連接到 EVAL-SDP-CB1Z系統演示平臺(SDP-B)評估板的 CN-0271 評估板獲得的。有關設置詳情,請參見“電路評估與測試”部分。
測得的峰峰值噪聲約為6 LSB (1 LSB = 4.9 V ÷ 65536 = 74.8μV),對應于0.449 mV p-p和13.4位的無噪聲分辨率。

這表明轉換器并未降低無噪聲分辨率,因為從固定熱電偶輸入電壓所測分辨率而得到的無噪聲位數與根據AD8495的理論輸出噪聲而預測的無噪聲位數大致相同。

圖3. 120 Hz條件下1,000個樣本的碼字直方圖
常見變化
為了測量負溫度,需對基準引腳施加一個電壓,以偏置0°C時的輸出電壓。 AD8495 的輸出電壓為:
VOUT = (TMJ × 5 mV/°C) + VREF
通過將電路修改為采用雙電源供電,可以測量完整的K型熱電偶范圍−200°C至+1250°C。AD8495采用單電源供電時,測量低于環境溫度的溫 度時會得到非線性結果,因為輸出開始發生飽和,接近于供電軌。要在較低溫度條件下保持精度不變,請使用雙電源,或者通過對基準引腳施加合適的偏移電壓對輸 出進行電平轉換。
AD8494針對J型熱電偶進行了校準。AD8494和AD8495針對0°C和50°C之間的基準結進行了優化。
AD8496 (J型)和 AD8497(K型)針對25°C和100°C之間的基準結進行了優化。
經驗證,該電路能夠穩定地工作,并具有良好的精度。
電路評估與測試
本電路使用EVAL-CN0271-SDPZ電路板和系統演示平臺(SDP-B)控制器板(EVAL-SDP-CB1Z)。這兩片板具有120引腳的 對接連接器,可以快速完成設置并評估電路性能。EVAL-CN0271-SDPZ包含要評估的電路,如本電路筆記所述;SDP-B控制器板與CN- 0271評估軟件一起使用,可從EVAL-CN0271-SDPZ電路板中獲取數據。
設備要求 需要以下設備:
• 帶USB端口的Windows® XP、Windows Vista®(32位)或Windows® 7(32位)PC
• EVAL-CN0271-SDPZ電路評估板
• SDP-B控制器板( EVAL-SDP-CB1Z) 或SDP-S控制器板( EVAL-SDP-CS1Z)
• CN-0271 SDP評估軟件
• 6 V電源(EVAL-CFTL-6V-PWRZ)或同等直流電源
開始使用
將 CN-0271 評估軟件光盤放進PC的光盤驅動器,加載評估軟件。打開我的電腦,找到包含評估軟件的驅動器。
功能框圖
電路框圖參見本電路筆記的圖1,電路原理圖參見EVALCN0271-SDPZ-SCH-RevA.pdf文件。此文件位于 CN-0271 設計支持包中。
設置
將 EVAL-CN0271-SDPZ電路板上的120引腳連接器連接到SDP-B控制器板( EVAL-SDP-CB1Z)上的CON A連接器。使用尼龍五金配件,通過120引腳連接器兩端的孔牢牢固定這兩片板。
在斷電情況下,將EVAL-CFTL-6V-PWRZ插頭連接到板上標有J5的管式連接器。如果沒有,則將+6V和GND引腳連接到板上提供的兩個J4引腳螺絲。此外,將SDP-B板附帶的USB電纜連接到PC上的USB端口。
然后,將一個K型熱電偶連接器連接到板上的J1,另一端連接到測試設備。
測試
啟動評估軟件,并通過USB電纜將PC連接到SDP-B板上的微型USB連接器。一旦USB通信建立,就可以使用SDP-B板來發送、接收和捕捉來自 EVAL-CN0271-SDPZ 板的串行數據。
圖4顯示了CN-0271 SDP-B評估軟件界面的屏幕截圖,圖5則顯示了EVAL-CN0271-SDPZ評估板和SDP-B板的照片。
總結:利用冷結補償法,可以更為精準的對熱電偶的溫度進行測量,并且形成一個系統,也就是集成放大器冷結補償的熱電偶溫度測量系統,其可以穩定的工作,并有很好的精度,可以廣泛的進行應用。
相關閱讀:
如何正確使用熱電偶?
村田開發嵌入式Wi-Fi模塊,推動產品智能化
第三講 PCB的EMC布線技術和去耦電容走線實例分析




